Mechanical Engineers - Project Choice
Hot Solar Water Group of Companies. A highly respected engineering group having over 50+ years’ experience in manufacturing high quality commercial solar water heating panels, with a proven performance in the most extreme climates.
Setting standards in quality & performance for thermal engineering, with production & testing facilities across Europe. Our engineers design, manufacture & train. Where requested we also assist on larger more specialist projects Worldwide.
‘Private labelling’ for some of the largest Commercial Water Heating Companies, working with building services mechanical engineers on complex solar energy projects.
Solar swimming pool heating is the most cost-effective way to heat swimming pools anywhere in the World. With very compelling payback periods for Olympic or small domestic pools. Regardless of the region, Southern or Northern hemisphere, once fitted a solar water heater produces heat for free giving you security & independence.
Why would you want to rent your energy from fossil fuels when you can produce it FREE!
The best water heating systems are sophisticated, engineered and built to last with a life expectancy of at least 35+ years.
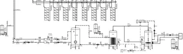
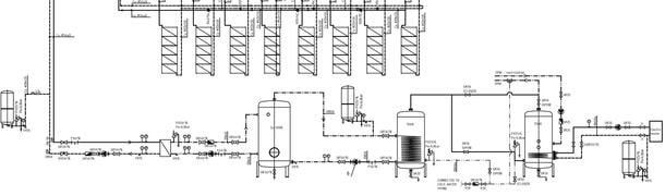
Delivering heat energy for many applications from Domestic, Commercial & Off-Grid sites in remote, sometimes hostile regions.
Carbon FREE hot water for homes, swimming pool heating, underfloor heating and industrial process heat.














